RTA TA22

Tous les sujets ni mécaniques ni matériels de la première génération.

Re: RTA TA22

Messagede ta22 » 19 Nov 2010, 14:54

bancéssai.jpg
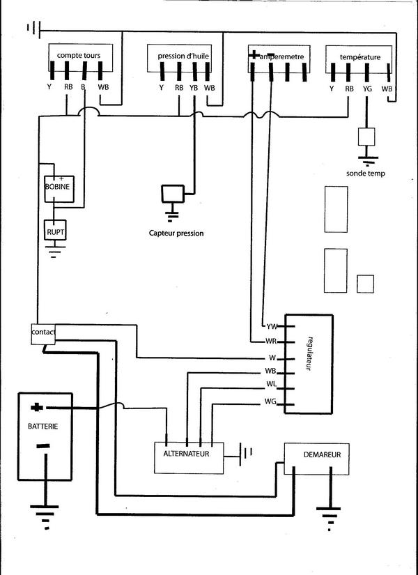
legende 001.jpg
shema 001.jpg
voila, vous trouverez aussi une synthèse pour bricoler comme moi un banc d'éssais avec les cadrans d'origine!
une 22 sinon rien ....
Avatar de l’utilisateur
ta22
 
Messages: 151
Inscription: 31 Aoû 2010, 12:23

Re: RTA TA22

Messagede CELICA16 » 23 Nov 2010, 22:44

merci TA22
Ca vas m'aider
cldt
TOYOTA Celica TA 28 ST 76 2TG
TOYOTA GT 86 carbon edition n°24/86
TOYOTA RAV4 HYBRIDE 220CH
Avatar de l’utilisateur
CELICA16
 
Messages: 5075
Inscription: 10 Fév 2010, 21:30
Localisation: LA COURONNE 16

Re: RTA TA22

Messagede ta22 » 28 Nov 2010, 01:47

haaaarg!!!! facheuse éreure , je viens de me rendre compte d'une éreur sur mon schema, le plus "allim des appareils est le jaune (Y) et non pas le rouge et noir(RB)
confusion de m......
désolé
(y yelow jaune)
(r red rouge)
(b blak noir)
la couleur comme dit dans la revue étant d’abord la couleur principale et en second la deuxième :mrgreen: :mrgreen: :mrgreen: :mrgreen:
une 22 sinon rien ....
Avatar de l’utilisateur
ta22
 
Messages: 151
Inscription: 31 Aoû 2010, 12:23

Précédente

Retourner vers Discussions générales

Qui est en ligne

Utilisateurs parcourant ce forum: Aucun utilisateur enregistré et 1 invité

cron